Прицеп для лодок Shark 8, Shark 9 (рис.1) состоит из следующих основных узлов: рама-1, носовой упор-2, лебедка -3, замковое устройство - 4. подвески с колесами и электрооборудования

Рис.
1
Подвеска
Подвеска колес (рис.2) независимая резино-жгутовая. Ось крепится к раме болтами через кронштейн оси.

Рис 2
Колеса и ступицы
Колеса прицепа (рис 2) крепятся к ступице четырьмя болтами. В корпусе ступицы установлен двух рядный шариковый подшипник, с наклонными дорожками Подшипник затянут гайкой с моментом 19...23 кгс.м. Надежность подшипника рассчитана на весь срок службы прицепа.
Болты крепления колес затягивать не опуская колеса. Окончательную затяжку болтов производить на нагруженном колесе, когда прицеп стоит на грунте.
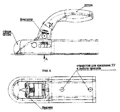
Замковое устройство
Замковое устройство (рис.3) крепиться на дышле двумя болтами и рассчитано на сцепку с шаровым пальцем диаметром 50мм. Для сцепки прицепа с автомобилем нажать на фиксатор, поднять ручку и установить замковое устройство на шар тягово-сцепного устройства (ТСУ) автомобиля. Замковое устройство автоматически обеспечивает беззазорное соединение со сцепным шаром. Замковое устройство и две страховочных цепи закреплены на дышле прицепа.

Рис. 3
Электрооборудование
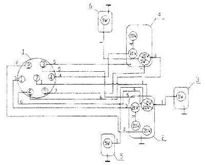
Электрооборудование прицепа для лодок выполнено по однопроводной схеме (рис.4) и состоит из фоиарей, вилки и пучка проводов. Электрооборудование прицепа подключается к электрооборудованию автомобиля - тягача через электрическую сеть ТСУ с помощью штепсельного разъема. Перед каждой поездкой необходимо проверять работу фонарей прицепа.
При неисправности какой-либо цепи необходимо проверить надежность контакта в штепсельном разъеме, исправность ламп фонарей и электрических цепей ТСУ.
Номинальное напряжение системы электрооборудования 12 В Источниками света в фонарях служат лампы накаливания А12-21 А12-5 и А12-5/21.

Рис 4: 1- вилка, 2- фонарь задний левый, 3- фонарь освещения номерного знака, 4- фонарь задний правый, 5- фонарь передний габаритный левый, 6- фонарь передний габаритный правый.






